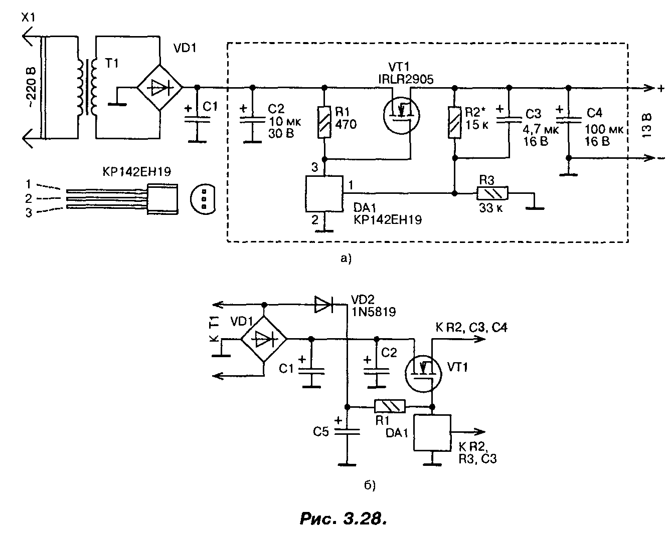
Принципиальная схема
Схема одного из вариантов такого стабилизатора приведена на рис. 1. Со вторичной обмотки трансформатора переменное напряжение около 13 В (эффективное значение) поступает на выпрямитель и сглаживающий фильтр.
На конденсаторах фильтра оно равно 16 В. Это напряжение поступает на сток мощного транзистора VT1 и через резистор R1 на затвор, открывая транзистор.

Рис. 1. Принципиальная схема стабилизатора напряжения на мощном полевом транзисторе IRLR2905 (13В).
Часть выходного напряжения через делитель R2, R3 подается на вход микросхемы DA1, замыкая цепь ООС. Напряжение на выходе стабилизатора возрастает вплоть до того момента, пока напряжение на входе управления микросхемы DA1 не достигнет порогового, около 2,5 В.
В этот момент микросхема открывается, понижая напряжение на затворе мощного транзистора, т.е. частично закрывая его, и, таким образом, устройство входит в режим стабилизации. Лучшие результаты удастся получить, если диод VD2 подключить к выпрямительному мосту (рис. 1.6).
В этом случае напряжение на конденсаторе С5 увеличится, поскольку падение напряжения на диоде VD2 будет меньше, чем падение напряжения на диодах моста, особенно при максимальном токе.

Рис. 2. Печатная плата.
При необходимости плавной регулировки выходного напряжения постоянный резистор R2 следует заменить переменным или подстроенным резистором.
В стабилизаторе в качестве регулирующего элемента применен мощный полевой транзистор IRLR2905. Хотя он и предназначен для работы в ключевом (переключательном) режиме, в данном стабилизаторе он используется в линейном режиме.
Транзистор имеет в открытом состоянии весьма малое сопротивление канала (0,027 Ом), обеспечивает ток до 30 А при температуре корпуса до 100°С, обладает высокой крутизной и требует для управления напряжения на затворе всего 2,5…3 В. Мощность, рассеиваемая транзистором, может достигать 110 Вт.
Полевым транзистором управляет микросхема параллельного стабилизатора напряжения КР142ЕН19 (импортный аналог TL431). Конденсаторы — малогабаритные танталовые, резисторы — МЛТ, С2-33, диод VD2 — выпрямительный с малым падением напряжения (германиевый, диод Шоттки). Параметры трансформатора, диодного моста и конденсатора С1 выбирают исходя из необходимого выходного напряжения и тока.
Хотя транзистор и рассчитан на большие токи и большую рассеиваемую мощность, для реализации всех его возможностей необходимо обеспечить эффективный теплоотвод.
Налаживание стабилизатора сводится к установке требуемого значения выходного напряжения. Надо обязательно проверить устройство на отсутствие самовозбуждения во всем диапазоне рабочих токов. Для этого напряжения в различных точках устройства контролируют с помощью осциллографа.
Если самовозбуждение возникает, то параллельно конденсаторам C1, С2 и С4 следует подключить керамические конденсаторы емкостью 0,1 мкФ с выводами минимальной длины. Размещаются эти конденсаторы как можно ближе к транзистору VT1 и микросхеме DA1.
Печатная плата устройства приведена на рис. 2 Эта плата рассчитана на установку малогабаритных деталей в корпусах для поверхностного монтажа, в том числе и микросхема КР142ЕН19 требует замены на импортный аналог в корпусе SO-8.
Техническая документация к электронным компонентам на русском языке.
Описание
Кремниевый NPN диффузионный транзистор для импульсных источников питания и преобразователей.
Особенности:
- Мощный высоковольтный транзистор с высокой скоростью переключения.
- Высокое напряжение пробоя: Vceo = 800 В.
- Изолированный корпус.
| Символы | Параметр | Условия | Мин. значение | Тип. значение | Макс. значение | Единицы |
| Vcbo | Напряжение коллектор-база | — | — | — | 900 | В |
| Vceo | Напряжение коллектор-эмиттер | — | — | — | 800 | В |
| Vebo | Напряжение эмиттер-база | — | — | — | 7 | В |
| Ic | Ток коллектора постоянный/импульсный | — | — | — | 3,0/5,0 | А |
| Pc | Мощность, рассеиваемая на коллекторе | T = 25 °C | — | — | 25 | Вт |
| hFE | Коэффициент передачи тока в схеме ОЭ | Vce = 5 В, Ic = 0,15 А | 15 | — | — | — |
| Vce_sat | Напряжение насыщения К-Э | Ic = 1,2 A, Ib = 0,24 А | — | — | 1,0 | В |
| Ib | Ток базы | — | — | — | 1,0 | А |
| Tr/Tf | Время нарастания/спада | — | — | 0,5 | 0,7/0,5 | мкс |
Если вы нашли ошибку, пожалуйста, выделите фрагмент текста и нажмите Ctrl+Enter.
| Главная | О сайте | Теория | Практика | Контакты |
|
Высказывания: Если что-либо не работает, стукните это хорошенько, если оно сломалось — ничего, все равно нужно было выбрасывать. Основные параметры биполярного низкочастотного npn транзистора 2SC5353Эта страница создана пользователем сайта через систему Коллективного разума и показывает существующую справочную информацию о параметрах биполярного низкочастотного npn транзистора 2SC5353 . Информация о параметрах, цоколевке, характеристиках, местах продажи и производителях. Исходный полупроводниковый материал, на основе которого изготовлен транзистор: кремнийСтруктура полупроводникового перехода: npn |
| Pc max, мВт | Ucb max, В | Uce max, В | Ueb max, В | Ic max, мА | Tj max, °C | Ft max, Гц | Cc tip, пФ | Hfe |
| 25000 | 900 | 800 | 7 | 3000 | +150 | 200000 | 15 |
Bosch pke611d17e варочная панель как подключить провода
Производитель: UTCСфера применения: Популярность: 3246Условные обозначения описаны на странице «Теория».
Схемы транзистора 2SC5353
| Общий вид транзистора 2SC5353. | Цоколевка транзистора 2SC5353. |
Обозначение контактов: Международное: C — коллектор, B — база, E — эмиттер. Российское: К — коллектор, Б — база, Э — эмиттер.
Дата создания страницы: 2016-02-03 08:45:50.
Другие разделы справочника:
Есть надежда, что справочник транзисторов окажется полезен опытным и начинающим радиолюбителям, конструкторам и учащимся. Всем тем, кто так или иначе сталкивается с необходимостью узнать больше о параметрах транзисторов. Более подробную информацию обо всех возможностях этого интернет-справочника можно прочитать на странице «О сайте». Если Вы заметили ошибку, огромная просьба написать письмо. Спасибо за терпение и сотрудничество.
Биполярный транзистор 2SC5353 — описание производителя. Основные параметры. Даташиты.
Наименование производителя: 2SC5353
Тип материала: Si
Максимальная рассеиваемая мощность (Pc): 25 W
Макcимально допустимое напряжение коллектор-база (Ucb): 900 V
Макcимально допустимое напряжение коллектор-эмиттер (Uce): 800 V
Макcимально допустимое напряжение эмиттер-база (Ueb): 7 V
Макcимальный постоянный ток коллектора (Ic): 3 A
Предельная температура PN-перехода (Tj): 150 °C
Статический коэффициент передачи тока (hfe): 15
Корпус транзистора: TO220NIS
2SC5353 Datasheet (PDF)
1.1. 2sc5353.pdf Size:207K _toshiba
UNISONIC TECHNOLOGIES CO., LTD 2SC5353 NPN SILICON TRANSISTOR HIGH VOLTAGE NPN TRANSISTOR 1 1 TO-126 TO-126C DESCRIPTION Switching Regulator and High Voltage Switching Applications High-Speed DC-DC Converter Applications 1 1 TO-220 TO-220F FEATURES * Excellent switching times: tR = 0.7?s(MAX), tF = 0.5?s (MAX) * High collectors breakdown voltage: VCEO = 700V 1 TO-220F1
UNISONIC TECHNOLOGIES CO., LTD 2SC5353B NPN SILICON TRANSISTOR HIGH VOLTAGE NPN 1 1 TRANSISTOR TO-126 TO-126C DESCRIPTION 1 1 TO-220 TO-220F Switching Regulator and High Voltage Switching Applications High-Speed DC-DC Converter Applications. 1 1 FEATURES TO-220F1 TO-251 * Excellent switching times: tR = 0.7?s(MAX), tF = 0.5?s (MAX) * High collectors breakdown voltage:
«>
IRLR2905Z MOSFET — описание производителя. Даташиты. Основные параметры и характеристики. Поиск аналога. Справочник
Наименование прибора: IRLR2905Z
Тип транзистора: MOSFET
Полярность: N
Максимальная рассеиваемая мощность (Pd): 110
W
Предельно допустимое напряжение сток-исток |Uds|: 55
V
Предельно допустимое напряжение затвор-исток |Ugs|: 16
V
Пороговое напряжение включения |Ugs(th)|: 3
V
Максимально допустимый постоянный ток стока |Id|: 60
A
Максимальная температура канала (Tj): 175
°C
Общий заряд затвора (Qg): 23
nC
Время нарастания (tr): 130
ns
Выходная емкость (Cd): 230
pf
Сопротивление сток-исток открытого транзистора (Rds): 0.0135
Ohm
Тип корпуса:
IRLR2905Z
Datasheet (PDF)
..1. Size:328K international rectifier irlu2905zpbf irlr2905zpbf.pdf


PD — 95774BIRLR2905ZPbFIRLU2905ZPbFFeatures HEXFET Power MOSFET Logic LevelD Advanced Process TechnologyVDSS = 55V Ultra Low On-Resistance 175C Operating TemperatureRDS(on) = 13.5m Fast SwitchingG Repetitive Avalanche Allowed up to Tjmax Lead-FreeID = 42ASDescriptionThis HEXFET Power MOSFET utilizes the latestprocessing techniques to achieve extrem
..2. Size:340K infineon irlr2905zpbf irlu2905zpbf.pdf


PD — 95774BIRLR2905ZPbFIRLU2905ZPbFFeatures HEXFET Power MOSFET Logic LevelD Advanced Process TechnologyVDSS = 55V Ultra Low On-Resistance 175C Operating TemperatureRDS(on) = 13.5m Fast SwitchingG Repetitive Avalanche Allowed up to Tjmax Lead-FreeID = 42ASDescriptionThis HEXFET Power MOSFET utilizes the latestprocessing techniques to achieve extrem
..3. Size:242K inchange semiconductor irlr2905z.pdf


isc N-Channel MOSFET Transistor IRLR2905Z, IIRLR2905ZFEATURESStatic drain-source on-resistance:RDS(on)13.5mEnhancement mode:100% avalanche testedMinimum Lot-to-Lot variations for robust deviceperformance and reliable operationDESCRITIONFast switchingABSOLUTE MAXIMUM RATINGS(T =25)aSYMBOL PARAMETER VALUE UNITV Drain-Source Voltage 55 VDSSV G
0.1. Size:273K international rectifier auirlr2905ztr.pdf


PD — 97583AUTOMOTIVE GRADEAUIRLR2905ZFeaturesHEXFET Power MOSFET Logic Level Advanced Process TechnologyDV(BR)DSS 55V Ultra Low On-Resistance 175C Operating TemperatureRDS(on) max.13.5m Fast SwitchingGID (Silicon Limited)60A Repetitive Avalanche Allowed up to Tjmax Lead-Free, RoHS CompliantSID (Package Limited) 42A Automot
0.2. Size:660K infineon auirlr2905z.pdf


AUTOMOTIVE GRADE AUIRLR2905Z Features HEXFET Power MOSFET Advanced Process Technology Ultra Low On-Resistance VDSS 55V 175C Operating Temperature Fast Switching RDS(on) max. 13.5m Repetitive Avalanche Allowed up to Tjmax ID (Silicon Limited) 60A Lead-Free, RoHS Compliant Automotive Qualified * ID (Package Limited) 42A D Desc
0.3. Size:836K cn vbsemi irlr2905ztr.pdf


IRLR2905ZTRwww.VBsemi.twN-Channel 60 V (D-S) MOSFETFEATURESPRODUCT SUMMARY 175 C Junction TemperatureVDS (V) RDS(on) ()ID (A)a TrenchFET Power MOSFET0.012 at VGS = 10 V 50 Material categorization:600.013 at VGS = 4.5 V 45DTO-252 GSG D S N-Channel MOSFETABSOLUTE MAXIMUM RATINGS (TC = 25 C, unless otherwise noted)Parameter Symbol Limi
Другие MOSFET… IRLML2030
, IRLML2060
, IRLML6244
, IRLML6246
, IRLML6344
, IRLML6346
, IRLP3034
, IRLR024Z
, IRFP260
, IRLR2908
, IRLR3105
, IRLR3110Z
, IRLR3114Z
, IRLR3636
, IRLR3705Z
, IRLR3714Z
, IRLR3715Z
.
Особенности транзистора IRLR2905
Одной из главных особенностей транзистора IRLR2905 является его высокая мощность. Он способен выдерживать большие токи и напряжения, что позволяет использовать его в устройствах с высокой энергетической эффективностью.
Другой важной особенностью транзистора IRLR2905 является низкое сопротивление включения (RDS(on)). Это позволяет уменьшить потери мощности и повысить эффективность устройства
Благодаря этому, транзистор IRLR2905 обладает высокой скоростью коммутации и низкими потерями на переключении.
Также следует отметить, что транзистор IRLR2905 имеет низкую величину гейтовой емкости, что позволяет достичь высокой частоты переключения. Это делает его идеальным для использования в приложениях с высокими требованиями к быстродействию.
Благодаря своим особенностям, транзистор IRLR2905 находит широкое применение в различных областях электроники и электротехники. Он позволяет создавать эффективные и надежные устройства, обеспечивая высокую производительность и долговечность.
| Особенности | Значение |
|---|---|
| Максимальное напряжение дрейна-истока (VDS) | 55 В |
| Максимальный ток дрейна (ID) | 20 А |
| Напряжение затвора-истока (VGS) | ±20 В |
| Сопротивление включения (RDS(on)) | 0.029 Ом |
| Гейтовая емкость (Ciss) | 5300 пФ |
IRLR2905Z Datasheet (PDF)
..1. Size:328K international rectifier irlu2905zpbf irlr2905zpbf.pdf


PD — 95774BIRLR2905ZPbFIRLU2905ZPbFFeatures HEXFET Power MOSFET Logic LevelD Advanced Process TechnologyVDSS = 55V Ultra Low On-Resistance 175C Operating TemperatureRDS(on) = 13.5m Fast SwitchingG Repetitive Avalanche Allowed up to Tjmax Lead-FreeID = 42ASDescriptionThis HEXFET Power MOSFET utilizes the latestprocessing techniques to achieve extrem
..2. Size:340K infineon irlr2905zpbf irlu2905zpbf.pdf


PD — 95774BIRLR2905ZPbFIRLU2905ZPbFFeatures HEXFET Power MOSFET Logic LevelD Advanced Process TechnologyVDSS = 55V Ultra Low On-Resistance 175C Operating TemperatureRDS(on) = 13.5m Fast SwitchingG Repetitive Avalanche Allowed up to Tjmax Lead-FreeID = 42ASDescriptionThis HEXFET Power MOSFET utilizes the latestprocessing techniques to achieve extrem
..3. Size:242K inchange semiconductor irlr2905z.pdf


isc N-Channel MOSFET Transistor IRLR2905Z, IIRLR2905ZFEATURESStatic drain-source on-resistance:RDS(on)13.5mEnhancement mode:100% avalanche testedMinimum Lot-to-Lot variations for robust deviceperformance and reliable operationDESCRITIONFast switchingABSOLUTE MAXIMUM RATINGS(T =25)aSYMBOL PARAMETER VALUE UNITV Drain-Source Voltage 55 VDSSV G
0.1. Size:273K international rectifier auirlr2905ztr.pdf


PD — 97583AUTOMOTIVE GRADEAUIRLR2905ZFeaturesHEXFET Power MOSFET Logic Level Advanced Process TechnologyDV(BR)DSS 55V Ultra Low On-Resistance 175C Operating TemperatureRDS(on) max.13.5m Fast SwitchingGID (Silicon Limited)60A Repetitive Avalanche Allowed up to Tjmax Lead-Free, RoHS CompliantSID (Package Limited) 42A Automot
0.2. Size:660K infineon auirlr2905z.pdf


AUTOMOTIVE GRADE AUIRLR2905Z Features HEXFET Power MOSFET Advanced Process Technology Ultra Low On-Resistance VDSS 55V 175C Operating Temperature Fast Switching RDS(on) max. 13.5m Repetitive Avalanche Allowed up to Tjmax ID (Silicon Limited) 60A Lead-Free, RoHS Compliant Automotive Qualified * ID (Package Limited) 42A D Desc
0.3. Size:836K cn vbsemi irlr2905ztr.pdf


IRLR2905ZTRwww.VBsemi.twN-Channel 60 V (D-S) MOSFETFEATURESPRODUCT SUMMARY 175 C Junction TemperatureVDS (V) RDS(on) ()ID (A)a TrenchFET Power MOSFET0.012 at VGS = 10 V 50 Material categorization:600.013 at VGS = 4.5 V 45DTO-252 GSG D S N-Channel MOSFETABSOLUTE MAXIMUM RATINGS (TC = 25 C, unless otherwise noted)Parameter Symbol Limi
Как можно найти и купить транзистор IRLR2905?
Если вам требуется купить транзистор IRLR2905, есть несколько способов найти и приобрести его.
1. Онлайн-магазины электронных компонентов:
Существует множество онлайн-магазинов, специализирующихся на продаже электронных компонентов, включая транзисторы. Вы можете использовать поисковые системы, чтобы найти подходящие магазины и проверить наличие и стоимость транзистора IRLR2905. При выборе магазина обязательно убедитесь в его надежности и репутации, читайте отзывы других покупателей.
2. Местные электронные магазины:
Если у вас есть потребность купить компоненты немедленно, вы можете посетить ближайшие местные электронные магазины. Позвоните им или проверьте их веб-сайты и узнайте, есть ли у них транзистор IRLR2905 в наличии. Плюс такого подхода в том, что вы можете сразу получить нужный компонент без ожидания доставки.
3. Крупные интернет-маркетплейсы:
Еще один вариант – поискать транзистор IRLR2905 на крупных интернет-маркетплейсах. Здесь вы сможете найти как новые, так и б/у компоненты, а также выбрать наилучшую цену из предложенных продавцов.
Важно помнить, что перед покупкой транзистора IRLR2905 нужно обязательно проверить его характеристики и совместимость с вашими потребностями
Также стоит обратить внимание на качество продукции, подлинность компонента и гарантии, предоставляемые продавцом



























