Налаживание
Налаживание металлоискателя следует начинать с настройки опорного генератора и проверки работоспособности компаратора напряжения. Для этого ротор конденсатора С3 установить в положение средней емкости и подстроечником катушки L1 изменять частоту опорного генератора до появления в телефоне звукового сигнала.
Затем этим же подстроечником следует добиться «нулевых биений» — «щелчков» в телефоне, следующих с частотой в несколько герц. Бывает, что достигнуть этого не удается. Причиной тому могут быть неполадки в компараторе.
В таком случае надо проверить работоспособность остальной части устройства — к выходу элемента DD3.1 подключить высокоомный телефон (на пример, ТОН-2) и тем же подстроечником катушки L1 добиться звукового сигнала.
В противном случае придется искать ошибку в монтаже генераторов или неисправные детали.
Настройка компаратора заключается в подборе резистора R9, показанного на рис. 1 штриховыми линиями. Его сопротивление может быть в пределах 300 кОм…1 МОм.
Если на выходе компаратора (выводы 10, 11 микросхемы DD3) напряжение высокого уровня, то этот резистор включают между выводами 5 и 6 элемента DD3.2 и общим проводом.
После настройки опорного генератора подстроечник катушки L1 необходимо зафиксировать в каркасе каплей клея. Для удобства работы с металлоискателем его выносную катушку лучше всего снабдить деревянной или пластмассовой ручкой. Можно, кроме того, сделать несколько выносных катушек разного диаметра.
Монтаж схемы управления
Электрическая схема состоит из микросхемы K561ЛА7, ее обвязки для регулировки, усилителя, питания и динамика. Микросхема имеет 4 логических элемента. Двое из них создают нужную частоту, третий играет роль поисковой части. Конечный логический элемент сравнивает обе частоты и при разных значениях выдает положительный сигнал на усилитель, который подает усиленный сигнал на динамик.
Схема металлоискателя на микросхеме, описанной выше, изображена на рисунке 8.

Собирать электрические принципиальные схемы очень удобно на макетной плате с отверстиями (рис.9). Или изготавливаем самодельную печатную плату, изображенную на рисунке 10. Изготовить плату можно лазерно-утюжным методом или обычным рисованием. Травлю производим любым известным способом.

Производим пайку деталей и припаиваем проводками все выносные детали – регуляторы, разъем для наушников, датчика и батарейки.
После сборки схемы, закрепляем ее в корпусе. Туда же помещаем батарейку. В качестве корпуса подойдет пластмассовая, монтажная, самодельная из дерева и другие коробки на ваш выбор (рис. 11).

Для трех регуляторов и разъема датчика необходимо проделать соответствующие размерам отверстия. Можно последовательно батарейке добавить выключатель и так же вынести его на корпус. Необходимо предусмотреть маленькие отверстия для динамика, или, в случае с наушниками, плотно закрепить разъем.
Главным условием при сборке корпуса является доступность, например для смены батареи, и, в то же время, герметичность – от внезапного дождя. Можно закрепить красивые колпачки на регуляторы, разукрасить коробку и подписать регуляторы с выключателем.
Для схемы «Линейные стабилизаторы с высоким КПД»
Основной недостаток линейных стабилизаторов средней и большой мощности — невысокий КПД, причем, чем меньше выходное напряжение источника питания, тем меньше его КПД.  Это объясняется тем, что в режиме стабилизации регулирующий транзистор источника питания обычно включен последовательно с нагрузкой, а для нормальной работы такого стабилизатора на регулирующем транзисторе должно падать напряжение коллектор-эмиттер (Uкэ) не менее 3…5 В.  При токах более 1 А получаются значительные ущерб мощности за счет рассеиваемой на силовом транзисторе тепловой энергии.  Это приводит к необходимости увеличивать площадь теплоотво-дящего радиатора или применять вентилятор для принудительного охлаждения.  Широко распространенные интегральные линейные стабилизаторы напряжения на микросхемах серий 142ЕН5…142ЕН14 обладают таким же недостатком.Появившиеся в продаже микросхемы серии «LOW DROP» (SD, DV, LT 1083/1084/1085) могут работать при пониженном напряжении между входом и выходом (до 1…1.3 В) и обеспечивают на выходе
стабилизированное напряжение в диапазоне 1,25. схемы на к155ид ..30 В при токе в нагрузке 7,5/5/3 А соответственно.  Ближайший по параметрам отечественный аналог КР142ЕН22 имеет максимальный ток стабилизации 5 А.  При максимальном выходном токе режим стабилизации гарантируется при напряжении вход-выход не менее 1,5 В.  Микросхемы имеют встроенную защиту от превышения тока в нагрузке и тепловую защиту от перегрева корпуса.Данные стабилизаторы обеспечивают нестабильность выходного напряжения 0,05%/В, нестабильность выходного напряжения при изменении выходного тока от 10 мА до максимального значения не хуже 0,1 %/В.  Типовая схема включения стабилизаторов приведена на рис.1.  Конденсаторы С2…С4 должны располагаться вблизи от микросхемы и лучше, если они — танталовые Емкость конденсатора С1 выбирается из условия 2000 мкФ на 1 А выходного тока.Микросхемы выпускаются в трех видах конструктивного исполнения корпуса, показанных на рис.2.  Тип корпуса определяет…
Смотреть описание схемы …
Принципиальная схема
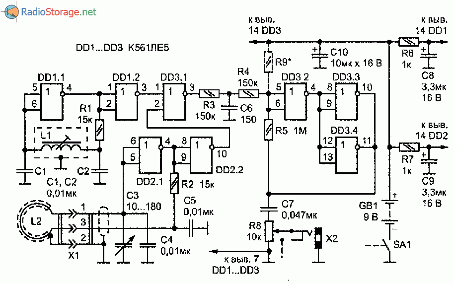
Опорный генератор собран на элементе DD1.1, а поисковый — на элементах DD2.1 и DD2.2. Частота колебаний опорного генератора, определяемая данными его контурной катушки L1 и конденсаторов С1 и С2, и при указанных номиналах составляет 100 кГц (рис. 1).
Частота поискового генератора, колебательный контур которого образуют выносная катушка L2 и конденсаторы C3—С5, близка к частоте опорного генератора. Ее плавно изменяют конденсатором переменной емкости С3 в пределах одного-двух килогерц.
Элемент DD1.2 выполняет функцию каскада, служащего для развязки между генераторами по переменному напряжению. Микросхемы DD1 и DD2 металлоискателя питаются от источника постоянного тока GB1 через развязывающие фильтры R6C8 и R7C9.
Элемент DD3.1 — смеситель сигналов генераторов. На его выходе формируются колебания с суммарными и разностными частотами генераторов и их гармоник. Для выделения сигналов разностной, т. е. звуковой частоты предназначен фильтр низких частот (НЧ) R3C6.
Такое схемотехническое построение металлоискателя позволяет получить биения генераторов частотой в несколько герц.
Чтобы обеспечить прослушивание сигналов столь низких частот на головные телефоны использовано преобразование синусоидального, а точнее — треугольного сигнала в короткие импульсы с удвоенной частотой следования. Достигается это с помощью компаратора напряжения, собранного на элементах DD3.2 — DD3.4.

Рис. 1. Принципиальная схема металлоискатель повышенной чувствительности на трех микросхемах К561ЛE5.
За один период частоты биений компаратор дважды переключается из одного логического состояния в другое. Формируемые им прямоугольные импульсы дифференциируюгся цепью C7R8.
Поэтому на телефоны, подключенные к разъему Х2, поступают короткие импульсы напряжения и громкость звукового сигнала мало зависит от его частоты.
В телефонах, которые могут быть как высокоомными, так и низкоомными, слышатся «щелчки». Громкость их регулируют переменным резистором R8 (он совмещен с выключателем питания SA1).
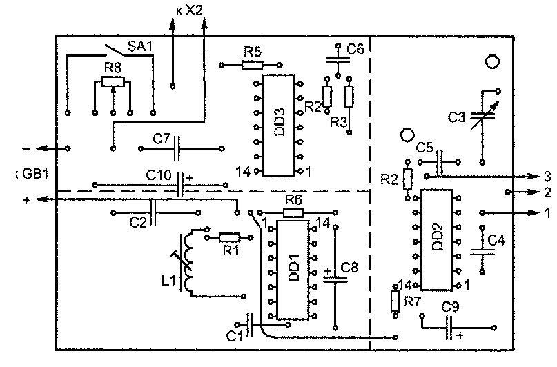
Все детали, кроме разъемов и контурной катушки поискового генератора, нужно разместить на печатной плате из двустороннего фольгированного материала (рис. 2).
Монтаж односторонний — со стороны печатных проводников. Фольга другой стороны, которую по краям платы соединяется с общим проводом питания, выполняет роль экрана.
ИЛИ
На схемах его обозначают так:
Вообще-то у этого элемента входов может быть сколько угодно, но наш пока будет с двумя. Логика элемента «ИЛИ» такова: на выходе будет «0», если на всех входах «0». Если же на каком-то из входов будет 1, то на выходе тоже будет 1. Для вашего понимания этот элемент можно представить так:
Если любой из выключателей замкнут (лог. 1), то лампа Y будет гореть (лог.1). В схемотехнике нету такого чистого элемента (может был). Есть только объединенная — функция «ИЛИ-НЕ». В теории он выглядит таким образом:
На схемах обозначают элемент так:
Обратите внимание на этот кружочек на выходе – на схемах так показывается инверсия. Логика элемента «ИЛИ-НЕ» обратна логике «ИЛИ» — на выходе будет 1, если на всех входах будут нули. Реализована эта логика в микросхеме К176ЛЕ5 и К561ЛЕ5 – двухвыводной элемент
Вот назначение выводов:
Реализована эта логика в микросхеме К176ЛЕ5 и К561ЛЕ5 – двухвыводной элемент. Вот назначение выводов:
Типичные схемы
1. Тот-же самый генератор. Тоже для ознакомления:
Расчет немного другой (по ж.Радио): F~0,44/R1*C1, где
   R1 – в Омах,
   C1 – в Фарадах.
Резистор R1 должен быть в пределах от нескольких килоОм до 10 мегаОм. Конденсатор С1 – в пределах от нескольких десятков пФ до многоФарад, только не электролитический.
2. Схема на этой же схеме генератора – лёгкая пищалка:
Z1 – любой пьезоизлучатель без встроенного генератора. Попробуйте сами рассчитать номиналы резистора и конденсатора, если область звуковых частот – от 20 Гц до 20 кГц.
Детали и конструкция металлоискателя
Монтажную плату и источник питания (батарея «Корунд») лучше разместить в металлическом корпусе подходящих размеров, например, спаянном из пластин фольгированного текстолита.
Если корпусом будет служить пластмассовая коробка, то по краям платы, а также в местах, обозначенных на рис. 1 штриховыми линиями, надо припаять вертикально полоски медной фольги шириной 7—10 мм.
Микросхемы K561ЛE5 можно заменить на К176ЛE5, К176ЛА7, К561ЛА7. Конденсатор С3 — КП-180 или другой, с максимальной емкостью 180—240 пФ. Конденсаторы С8—С10 — оксидные К50-6 или серий К52, К53, остальные—КМ, КЛС.


Рис 2. Печатная плата для металлоискателя повышенной чувствительности на микросхемах К561ЛE5.
Резистор R8 — СПЗ-Зв, остальные — ВС, MЛT. Разъемы X1 и Х2 — любые малогабаритные. Для повышения термостабильности конденсаторы С1, С2, С4 и С5 надо использовать с ТКЕ не хуже MI500.
Катушка L1, содержащая 300 витков провода ПЭВ-2 0,08, должна быть намотана на каркасе контура ПЧ радиоприемника «Альпинист-407».
Выносную катушку L2 поискового генератора (рис. 3) рекомендуется выполнить в такой последовательности:
- на оправке диаметром 240—250 мм намотать 30 витков провода ПЭВ-2 0,6 мм;
 - получившийся жгут скрепить в 10—12 местах тонкой прочной ниткой;
 - нагревая катушку над пламенем газовой плиты до температуры 50—60 °С, пропитать эпоксидной смолой;
 - после отверждения смолы катушку обмотать лакотка-нью или (в крайнем случае) изоляционной лентой;
 - готовую катушку заэкранировать, обмотав тонкой медной фольгой с таким расчетом, чтобы в передней части образовался небольшой, длиной 5—10 мм, незамкнутый участок экрана катушки (можно, конечно, использовать и алюминиевую фольгу);
 - готовую выносную катушку и ее экран соединить (через разъем X1) с конструкцией металлоискателя двужильным экранированным проводом.
 
Рис. 3. Выносная катушка поискового генератора металлоискателя.
Изготовление датчика
Схемы металлоискателей для разных устройств полностью отличаются друг от друга. Однако качественно собранный датчик может использоваться как универсальный для различных металлоискателей, работающих по одному принципу работы.
Для обмотки датчика используем лакированный провод ПЭВ или ПЭЛ диаметром 0,5 – 0,7 мм, который без проблем можно найти в магазине или старых кинескопных телевизорах и мониторах (рис. 2).

При диаметре катушки 20 см наматываем 100 витков провода. При других диаметрах изменяем количество витков, рассчитывая, что при 25 и 15 см диаметра наматывается 80 и 120 витков соответственно. После выполнения обмотки плотно обматываем ее изолентой, оставляя с запасом начало и конец провода.
Изготавливаем экран Фарадея, чтобы исключить различные помехи в катушке и микроконтроллерах. Необходимо обмотать катушку поверх изоленты пищевой фольгой. В конце обмотки фольгу не соединяем и оставляем разрыв в 2-3 см. Поверх фольги наматываем вразброс немного неизолированного провода маленького сечения (рис. 3).

В нескольких местах можно выполнить пайку провода и фольги. Все это снова обматываем изолентой.
После произведенных действий у нас должна получиться изолированная катушка с двумя вывода обмотки и выводом экрана. Соединяем их с экранированным кабелем от видео или аудиоаппаратуры. Экран кабеля соединяем с проводом от фольги, а жилы кабеля с проводами от катушки. Все это пропаиваем и надежно изолируем изолентой. На конце кабеля приделываем штекер с качественными контактами. Лучший вариант, если они позолоченные или серебряные. Штекер можно найти в кабелях для различной аппаратуры, там же берем и разъем.
Остается сделать корпус для катушки. Можно использовать два круглых диска из диэлектрического материала – фанеры, толстого картона или пластика. Между дисками помещаем обмотку. Затем пластмассовыми креплениями, которые можно приобрести в сантехническом магазине, плотно скрепляем эти два диска. Для поиска в водной среде можно герметизировать датчик эпоксидной смолой или специальными герметиками.
На верхнем диске прикручиваем или приклеиваем ушки из пластика или другого диэлектрического материала. Они понадобятся для крепления к штанге (рис. 4).

Комплектующие для схемы
Ниже описаны основные детали и требования к ним, необходимые для качественной сборки схемы:
- Конденсаторы рекомендуется закупать в радиомагазине, но если хочется получить их бесплатно из старых схем, то измеряйте емкость перед использованием. Главное требование к ним – температурная устойчивость, это спасет вас от постоянных сбоев металлоискателя. Отлично подойдут керамические или слюдяные. При сборке не забываем учитывать полярность электролитических конденсаторов – на бочонке в стороне минуса нарисованы одна или несколько полосок (рис. 5). Понадобятся следующие конденсаторы: электролитический 100 мкФ х 16 В – 1 шт.; 1000 пФ – 3 шт.; 22 нФ – 2 шт.; 300 пФ – 1 шт.
 
Постоянные резисторы можно использовать старые, так как они не теряют свои характеристики с течением времени. Переменные лучше всего купить новые, чтобы обеспечить точную настройку частоты на микросхемах
Особое внимание стоит уделить контактам переменного резистора, так как по схеме два контакта должны быть соединены между собой, а опыт показывает, что многие новички этого не замечают. Так же необходимо заземлить их корпус для исключения помех при регулировке. Понадобятся 5 постоянных резисторов номиналами 22 Ом, 1кОм, 4,7 кОм, 10 кОм, 470 кОм и 3 переменных резистора номиналами 1, 5 и 20 кОм
Понадобятся 5 постоянных резисторов номиналами 22 Ом, 1кОм, 4,7 кОм, 10 кОм, 470 кОм и 3 переменных резистора номиналами 1, 5 и 20 кОм.
Микросхема K561ЛА7 в DIP корпусе. Отсчет ног на микросхемах начинается сверху против часовой стрелке от ключа – специальной выемки на корпусе. В качестве аналога можно сделать металлоискатель на микросхеме K561ЛЕ5 или CD4011.
Транзистор KT315 очень распространен в старой радиоаппаратуре. Но его можно заменить множеством других транзисторов: KT3102, BC546, 2SC639 и схожие по характеристикам маломощные низкочастотные транзисторы. Внимательно изучаем выводы транзистора перед пайкой, у KT315 они расположены слева направо от лицевой части – эмиттер, коллектор, база (рис. 6):
 
- Диод выбираем любой маломощный из отечественных или импортных производителей – кд522Б, кд105, кд106, in4148, in4001 и другие. Перед пайкой прозванием его мультиметром, чтобы не перепутать местами анод и катод.
 - Стандартные наушники от телефона или mp3 плеера, или миниатюрный динамик со старой техники. В случае использования наушников можно использовать разъем или прямую пайку.
 - Батарейка крона 9 В и контакты для нее (рис. 7):
 
- Разъем для штекера кабеля датчика подбираем заранее, при изготовлении датчика.
 
После сборки всех необходимых деталей, можно смело приступать к монтажу их по схеме, описанной ниже.
Принциальная схема
Схема компактного металлоискателя на микросхеме типа К175ЛЕ5 приведена на рис. 1. Он содержит два генератора (опорный и поисковый). Поисковый генератор собран на элементах DD1.1, DD1.2, а опорный – на элементах DD1.3 и DD1.4.

Рис. 1. Схема простого самодельного металлоискателя на микросхеме.
Частота поискового генератора, выполненного на элементах DD1.1 и DD1.2, зависит от емкости конденсатора С1 и от общего сопротивления подстроечного и переменного резисторов R1 и R2.Переменным резистором R2 плавно изменяют частоту поискового генератора в диапазоне частот, установленном подстроечным резистором R1. Частота генератора на элементах DD1.3 и DD1.4 зависит от параметров колебательного контура L1, С2.Сигналы с обоих генераторов поступают через конденсаторы C3 и С4 на детектор, выполненный по схеме удвоения напряжения на диодах VD1 и VD2. Нагрузкой детектора являются наушники BF1, на которых выделяется разностный сигнал в виде низкочастотной составляющей, преобразуемый наушниками в звук.Параллельно наушникам включен конденсатор С5, который шунтирует их по высокой частоте. При приближении поисковой катушки L1 к металлическому предмету происходит изменение частоты генератора на элементах DD1.3, DD1.4, в результате меняется тональность звука в наушниках. По этому признаку и определяют, находится ли в зоне поиска металлический предмет.
Для схемы «ЗВУКОВОЕ РЕЛЕ»
Бытовая электроникаЗВУКОВОЕ РЕЛЕ В.ЛАЗОВИК, г.Макеевка.  На страницах популярных изданий неоднократно публиковались описания различных вариантов акустических выключателей.  Предлагаю ещё одну схему, которую я разработал и изготовил более девяти лет назад, и с тех пор она безотказно работает в коридоре моей квартиры.  Схема имеет реле времени.  После подачи короткого звукового сигнала свет в коридоре включается и горит приблизительно четырех минут, потом автоматически гаснет.  Сама схема вмурована в стену, стены оклеены обоями.  Никаких выключателей в коридоре нет, обои чистые, что редко бывает, когда стоит выключатель, и дети постоянно пользуются им.  Схема работает следующим образом.  Звуковой сигнал, воспринимаемый электретным микрофоном ВМ1, поступает на микросхему DA1 (микрофонный усилитель со специальной частотной характеристикой), применяемую в радиостанциях типа «ЛЕН».  С выхода микросхемы сигнал поступает на формирователь прямоугольных импульсов, собранный на двух инверторахмикросхемы DD1, и дальше на базу транзистора VT1, который, открываясь, разряжает времязадающий конденсатор (СЗ) триггера Шмитта. схемы на к155ид При этом на выходном элементе триггера DD1.4 появляется логический «О», и включается мультивибратор, выполненный на микросхеме DD2.  На выходе мультивибратора стоит импульсный усилитель (VT2, VT3), с выхода которого через разделительную емкость С7 сигнал подается на управляющий электрод симистора VS1.  Симистор открывается и включает нагрузку.  Когда конденсатор СЗ зарядится до уровня логической «1», триггер Шмитта переходит в другое устойчивое состояние, на выходе DD1.4 появляется логическая «1», мультивибратор выключается, закрывается симистор, и электролампа гаснет.  Время выдержки подбирается в зависимости от конкретного применения схемы.  При номинале емкости СЗ, указанном на схеме, пора горения электролампы составляет 4 минуты.  Светодиод VD5 можно применить любой.(РЛ 4/99)…
Смотреть описание схемы …

            

























